575 SCi - 0M900000 THRU 0M950526 - Page 3 - Palmer Power
close
close

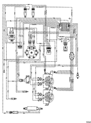
0M900000 THRU 0M950526

sidebar:
show more

Customer Reviews

Featured Brands

View all
Fast Delivery
Dealer Program
Secure Shopping
30-Day Free Returns